vk
Канал TURKOV в Телеграм Группа TURKOV В Контакте Канал TURKOV на Youtube Блог TURKOV на vc.ru Группа TURKOV на Одноклассниках Блог TURKOV на Дзене
Позвонить
Заказать звонок

Контроллер осушителя

Моноконтроллер производства TURKOV для фреоновых осушителей (OS, OSD, OSN). В сочетании с пультом управления позволяет управлять работой вентиляторов, изменять параметры температуры и относительной влажности в помещении.
  • Размер устройства: 130 x 89 x 36 мм
15 900 ₽
Оформить заказ
Розничная цена действует на оборудование TURKOV по всей России. Стоимость указана за стандартную комплектацию, условия приобретения акционного оборудования уточняйте у инженеров компании.

Оформить заказ можно на нашем сайте, а также у региональных дистрибьютеров и дилеров.
об устройстве
Оплата и доставка
Гарантия
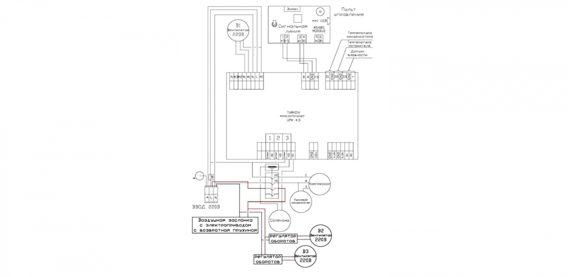
Схема подключения
Схема подключения
Видеообзор: автоматика TURKOV

ОПЛАТА

Обращаем внимание, что оплатить на сайте можно не все товары, а только фильтры. Для оплаты вентиляционного оборудования или его комплектующих необходимо оставить заявку на сайте — с вами свяжется инженер по подбору оборудования, проконсультирует и выставит счёт.

ДОСТАВКА

Вы можете забрать оборудование самостоятельно с нашего склада или оформить доставку с помощью транспортной компании. Стоимость доставки можно рассчитать на сайте выбранной вами ТК.

Больше об оплате и доставке вы можете узнать в разделе Оплата и доставка.

Срок гарантии

Гарантия на моноконтроллеры и пульты управления, входящие в состав оборудования, совпадает со сроком гарантии вентиляционной установки, в комплекте с которой они были приобретены.

Гарантия 1 год с даты продажи (дня передачи оборудования потребителю) действует:

  • На контроллеры и пульты управления, приобретённые по истечении гарантийного срока оборудования или отдельно от вентиляционных установок;
  • На пульты управления, не идущие в комплекте с вентиляционным оборудованием TURKOV и используемые как самостоятельные устройства (SENSOR+, Сенсорный настенный термостат);
  • На другую продукцию автоматики нашего производства: модули, контроллеры, регуляторы.
Условия гарантийного обслуживания

Гарантийный ремонт или замена оборудования проводятся на основании заключения сервисной службы и подтверждения гарантийного случая официальным дилером или заводом-изготовителем. TURKOV не несёт ответственности за любые случайные или косвенные убытки, вызванные неисправностью продукции автоматики.

Оставаясь на сайте, вы соглашаетесь с условиями использования файлов cookie
Хорошо